济南品茶spa论坛,群狼谷论坛官网手机版,栖凤阁论坛网站,栖凤阁论坛网站

欢迎访问浙江优机机械科技有限公司网站?。。?

  • 全部咨询热线:
    0577-6713 6666

产品详细产品展示 >> 阀门检测设备 >> JLA/D型 >> JLA型安全阀测试台、试验台、校验台

JLA型安全阀测试台、试验台、校验台
JLA型安全阀测试台、试验台、校验台
产品详情

口径规格 :
DN15~300,NPS1''~12''
压力范围 :
PN1.6~48Mpa,Class150~2500lb
机体材料 :
Q325A
阀门类型 :
安全阀
驱动操作 :
液压驱动、PLC电脑控制、按钮控制
连接方式 :
法兰式
荣获证书 :
新产品、国家专利等
一、概述
   JLA型安全阀性能测试台是我公司科技人员按照国家GB/T1 3927—92和ZBJl6006—90有关标准要求参照国外同类产品之优点,结合我们多年生产阀门检测设备技术经验基础上,自行成功研制国内首台JLA型安全阀性能测试。JWZQ型阀门液压试压机是我公司在积累多年生产阀门检测设备技术的基础上按照国家GB/T1 3927 — 92《通用阀门压力试验》和ZBJl6006-90《阀门的试验与检测》的标准规范要求,是公司自主研发的安全阀试验台并拥有国家技术专利知识产权,专利号ZL2013 2 0894666.7 。该测试台省去了原传统的大窜容积的高压畜气罐,只需配备普通的0.6MPa空压气泵气源。经过本机会自动进行调节0.6-32.0MPa气体介质试验压力。适用于公称通径DNl 5~300mm安全阀的整定、启闭、回座压
力和密封动作等性能测试。具有性能稳定,使用方便,自动化程度高检测数据正确等特点。
备注:JLA(普通型)安全阀性能测试机气源供压压力范围用户自备,并参照本说明资料使用,不另再提供使用手册,请谅解。

二、工作原理及结构
    JLA型安全阀性能测试台集机、电、液于一体,以气体为试验介质,液气联动增压,设有多极升压装置系统,功能满足工作所需的试验压力。工件装夹由被试阀门法兰端面为定位,液压缸夹爪夹紧法兰背面进行夹紧方法。对被试阀门无附加外力影响,完全符合国家有关标准规定的阀门检测试验要求。
    本机由液压系统、机械部件,电器控制及多极气源升压装置系统等部件组成。液压系统是本试验台的动力主源。用于各类液压缸和机械件驱动执行功能。试验面夹爪由液压缸直接驱动执行,轴向夹紧压力是按阀门试验压力等级不同进行调节增压(最高液压增压压力31 5MPa)。各夹爪受力均,夹紧可靠。径向移动由液压缸传动执行,各夹爪进退同步,灵活自如,确保通径大小不同阀门的测试。多极气源升压装置是利用液气联动增压。增压范围0.6—32 0MPa,用于阀门介质压力试验。气源升压工作设有自动和手控二种操作选择,当选用自动升压工作时,工作人员可以近距离离开操纵台观察现场试验情况。
本试验台在气源升压使用中安全设施由气源增压调节阀控制升压,电接点压力表指定?;?/p>

三、使用注意事项及安全要求
    一、设备安装时,液压控制系统和工作台应有一定的距离,相隔位置不能少于500mm,校好安装水平,用混凝土固定底脚螺栓。
    二、用30—40#液压油注入油箱,油量不能低于油位计的下限。
    三、接通电源,按油泵起动钮,检查电机转动方向是否正确(顺时针方向),油泵压力调节在5.0MPa,进行试机,检查各管路接头是无泄漏和其它噪声,发现不良现象,应立即进行检修。
    四、测试阀门时,首先应根据被试阀门试验要求,参照《夹紧油缸所需压力对照表》进行所需压力增压调节。严禁增压超高
工作,防止被试阀门变形损坏。
    五、气源升压工作之前,先将电接点压力表指针调设在被试阀门所需试验压力的位置上,高压试验参照《液气联动调压对照
表》,然后进行升压工作,压力达到所需指定要求,油泵自动停止工作。
    六、空气滤清器每日上下班使用要检查排放,管路储气罐上的排泄子L,每周要定期检查排放。
    七、试验工作台密封盘和被试阀门接触面,保持清洁干;争,不允许有油液和其他杂物,本机在使用工作过程中严禁人员靠
近。
    八、液压油要定期检查更换,对新注入的油液在使用5—6个月左右应清洗滤油器和油箱,同时更换新油,油箱油液温度不能超
过60℃。
    九、严禁违规超压操作使用。

四、JLA型外观图




五、使用方法及操作程序
    一、压紧:点动按钮(径向外退),选择和阀门适应的密封盘,放置在工作台中心位置,将被试阀门放置在密封盘上。按点动按
钮(径向内进)将压爪移动在阀门法兰所需位置,再按按钮(轴向压紧)。
    二、增压:按照《夹紧油缸所需压力对照表》中公称通径(DN),公称压力PN增压。按动按钮(轴向增压)同时调节轴向增压调
节阀将增压压力升到表中所需压力既可,(注:增压按钮可以多次点动,每次间隔时间若5—10秒钟左右)。
    三、气源升压:液压夹紧,增压一切完毕后。打开针形阀门气源总开关(工作进气)再开钮子开关(自动、手控)在自动进行气源
升压状态时选定压力表,高压和低压,如果是高压、关闭低压压力表开关,调节好电接点压力表的适应压力,和f气源增压调节
阀)。
    四、被试阀门进口压力升高时,当压力达到整定压力的90%以后,升压速度应不超过O.01MPa,观察并记录被试阀门的整定压
力。然后降低阀门进口压力,使被试阀门重新回到密闭状态。调节阀门进口压力并使之保持在密封试验压力。检查阀门的密封性能。
    五、气源的泄压:当测试阀门试验完毕时,并掉(自动、手控)开关、关闭(气源总开关),打开泄压针形阀工作泄压、到没有压
力时可将工件放松。

六、JLA型液压原理图


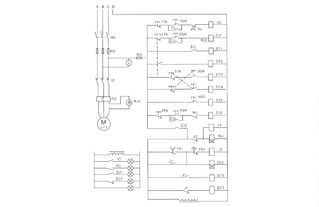
七、JLA型电器系统原理图


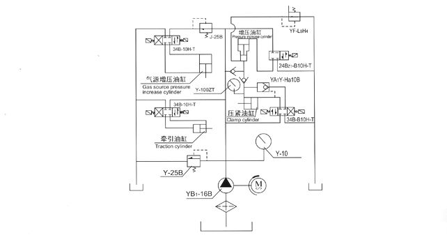
八、气压系统原理图


九、常见故障及排除



十、JLA型安全阀性能测试机易损件对照表


十一、JLA型压力对照表



上一页:[JLA/D型]   下一页:JLD型蝶阀试验台、试压机、  ————  在线报价 电话:0577-21816666 传真:0577-67996922
JLD套式阀门测试机 JLD蝶阀试验台 JLD蝶阀测试机 JLA安全阀试验台 JLD型蝶阀测试台、测试机 JLD型蝶阀试验台、试压机、